
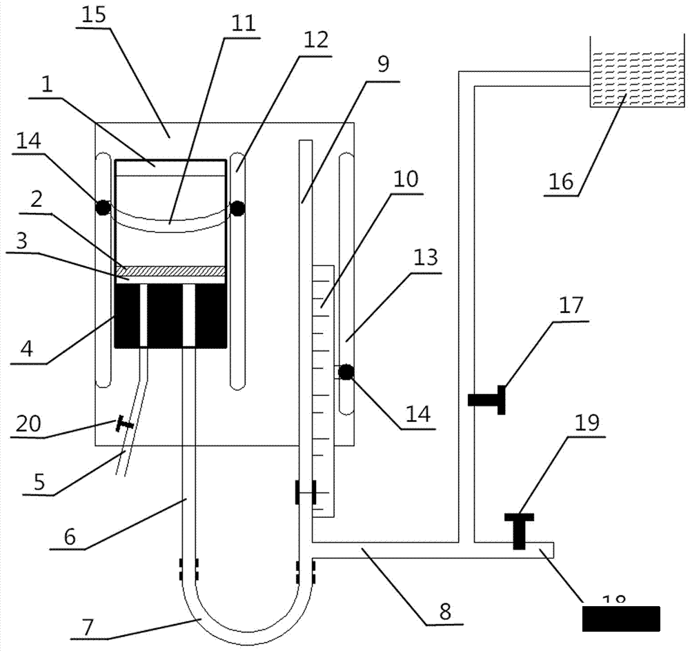
避免出現負水頭的方法:是增加砂面上水深,或者濾池出水位置等于或高于濾層表面。虹吸濾池和無閥濾池不會出現負水頭即是這個原因。
如需要產品及技術服務,請撥打服務熱線:13659219533
選擇陜西博泰達水處理科技有限公司,你永遠值得信賴的產品!
了解更多,請點擊www.slqxd.com

避免出現負水頭的方法:是增加砂面上水深,或者濾池出水位置等于或高于濾層表面。虹吸濾池和無閥濾池不會出現負水頭即是這個原因。
如需要產品及技術服務,請撥打服務熱線:13659219533
選擇陜西博泰達水處理科技有限公司,你永遠值得信賴的產品!
了解更多,請點擊www.slqxd.com